两轿厢四层电梯监控系统的设计(含PLC梯形图)

两轿厢四层电梯监控系统的设计(含PLC梯形图)(任务书,开题报告,外文翻译,论文说明书18000字,PLC梯形图,MCGS组态)
摘要
电梯以电动机为其动力,在高层建筑内常用来乘人或载物。由于现代城市的迅速发展,高层建筑不断增多,电梯在我们的生产、生活中已经随处可见,深入人们的日常生活中,给人们的生产生活提供了很大的帮助。电梯性能的好坏对人们生活的影响越来越显著,为了保证电梯的运行既高效又安全可靠,因此对电梯的监督控制必不可少。
本文首先对电梯的结构、原理和分类进行了大体的概述,然后讨论了两轿厢四层电梯的控制方案。其中,在系统软件的设计方面,研究了基于PLC控制系统的解决方案;在系统硬件的设计方面,对控制器和变频器的选择分别进行了讨论并确定了具体的选型;最后通过对组态软件MCGS的学习,尝试研究了基于MCGS组态软件的电梯监控系统整体方案的设计。
关键词: 电梯 PLC 组态软件 监控
The design of the two elevator with four layer monitoring system
Abstract
The elevator takes the motor as its power, often used in the high-rise building to take the person or goods. Because of the rapid development of modern cities, high buildings continue to grow ,elevator in our production, life has been everywhere, has become the people's daily life, give people a lot of help in life . Elevator performance is good or bad to people's life is becoming more and more significant, In order to ensure the operation of the elevator is efficient and safe, the elevator supervisory control is essential. [资料来源:http://Doc163.com]
In this paper, the structure, principle and classification of the elevator are summarized, and then discusses the control scheme of two elevator with four layer. Among them, in the system software design, the research based on the PLC control system solution; In the system hardware design, the controller and the frequency converter are discussed and determined the concrete selection; By the end of the configuration software MCGS learning, try to study the whole scheme design of elevator monitoring system based on configuration software MCGS.
Key Words:Elevator; PLC; Configuration software; Monitor
[来源:http://www.doc163.com]




[来源:http://www.doc163.com] 

目录
摘要 I
Abstract II
第一章 绪论 1
1.1 课题研究的背景 1
1.2 课题研究的意义 1
1.2.1 PLC在电梯监控中的重要意义 1
1.2.2 电梯远程监控的重要意义 2
1.3 电梯监控系统在国内外相关的研究动向 2
1.3.1 国外电梯监控系统 2
1.3.2 国内电梯监控系统 2
1.4 课题的研方法 3
[版权所有:http://DOC163.com]
1.5本章小结 4
第二章 电梯的概述 5
2.1 电梯的基本结构及工作原理 5
2.2 电梯的分类 7
2.3 两轿厢四层电梯的介绍 8
2.4本章小结 8
第三章 控制系统的主要硬件选型及实现 9
3.1 系统硬件结构 9
3.2 PLC的分析 9
3.3 PLC的工作原理 11
3.4 PLC的选型 12
3.5 变频器的选型 14
3.6 本章小结 15
第四章 系统软件设计 16
4.1 控制系统的软件设计 16
4.2 程序设计 16
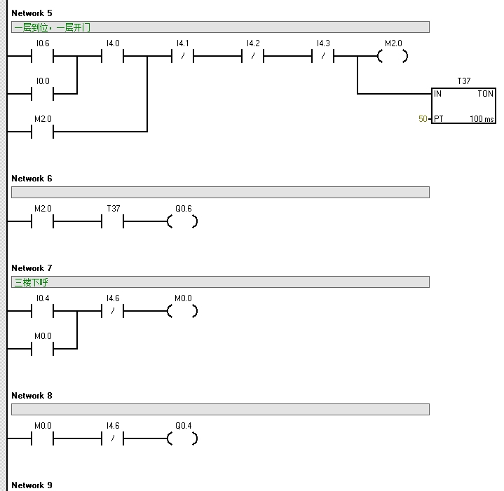
4.3 PLC编程 18
4.4 本章小结 21
第五章 MCGS组态软件的设计 23
5.1 MCGS组态软件的概述 23
5.2 MCGS组态过程及相关画面 24
5.2.1 设计监控界面 24 [资料来源:http://Doc163.com]
5.2.2 设计画面流程 24
5.2.3 实时数据库的建立与动画连接 26
5.3 MCGS的脚本程序 39
5.4 电梯监控系统的报警设计 39
5.5 MCGS与PLC的通信连接 41
5.6 本章小结 43
第六章 总结 44
参考文献 45
致 谢 47
附录 48 [资料来源:www.doc163.com]
上一篇:薄板卷取控制系统设计
下一篇:基于S7-300的吨包装机控制系统设计(含PLC程序,接线图,电气图)
